服务热线:027-82638412
服务热线:027-83537266
传真: 027-83592799-802
地址:湖北省武汉市硚口区
古田二路南泥湾大道37号汇丰企业总
部1号楼A座...
您所在位置:首页 > 应用案例 > 实验电炉
实验电炉
马弗炉旧式指针式温控器改造为智能“傻瓜式”程序温控器
很多企业都有一些使用多年的旧马弗炉,绝大所数的马弗炉的炉体和炉膛都能正常使用,但是其控温器基本都是80年代的指针式温控仪表加接触器的控制系统,炉子控温精度和显示精度远不能满足实验室试验和生产工艺的要求。如果选择全部更换成新的,又会增加企业的经济成本。
为此,辉达工控为这些企业设计了一套旧式马弗炉温控器改造方案,目的是在不增加过多的经济成本基础上,针对不同级别的马弗炉进行了不同要求的技术改造。
以下以某厂一台90年代马弗炉的改造为例子进行详细的说明。
一、马弗炉改造前情况及相关技术参数
1、马弗炉和温控器外观图

图1
正面图,可以看出箱体维护不错,整体看上去还不算太陈旧。侧面图(炉门打开状态),炉门活动自如,炉膛耐火砖也良好,无明显裂纹和破损。
指针式温控仪表加接触器的控制系统,炉子控温精度和显示精度远不能满足实验室试验和生产工艺的要求。
2. 马弗炉技术参数
型号:略
额定功率:3KVA,
电源:单相交流(50Hz),
工作电压: 220V,
额定温度:950℃,
生产日期:1992年8月,
二、温度控制器的选用
1、温控器的选择
经过技术参数等各方面的匹配,选用台式基本型的智能电炉温度控制器,辉达工控 KSY-E1000系列智能温控器。
KSY-E智能电炉温度控制器集成温度PID调节器、可控硅及触发电路一体化安装,控制精度高、运行可靠,适配单相电加热控制回路,采用多个高亮LED数码显示管显示,参数显示直观、操作简洁。万能分度号输入。50段时间程序存储地址,时间曲线条数可灵活设置,人性化跟踪运行。可实时监测输入输出电压电流等参数,支持过流保护和过压保护。可选择移向、过零、恒流、恒压、恒功率多种工作方式,支持标准MODBUS-RTU通信协议,通信接口具有高压、大电流冲击等保护功能。支持扩展打印功能,可外接串口微型打印机,打印参数。
KSY-E智能电炉温度控制器适用于控制要求高、功能参数可灵活配置,有手动控制需求的场合,主要是用于小型实验电炉设备配套。
三、KSY-E智能电炉温度控制器
1、KSY-E技术参数
工作环境:温度 0~40℃,相对湿度:≤85%RH。
冷却方式:风冷
规格尺寸:400*420*190(宽*深*高)
2、KSY-E面板操作功能

图4:KSY-E面板功能说明图
3、KSY-E背面接线端实物图

图5:KSY-E背面接线端子图
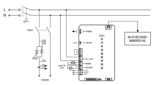
4、KSY-E单相温控器主回路控制系统图
图6:KSY-E单相温控器主回路控制系统图
四、马弗炉电路的主要改造步骤
1、去掉原旧指针式温度指示表,按照技术要求选购合适型号的温控仪表。
2、根据选型表选择好KSY-E智能电炉温度控制器适合的型号后,按照说明书中接线端子图接好其中的线路。
3、 将所有需要线路接好后,检查其他部件是否需要改装,进行进一步检查改装。
3、 将所有需要线路接好后,检查其他部件是否需要改装,进行进一步检查改装。
4、反复检查无误后方可通电,按照操作说明书进行参数设置并进行实验,检查是否能正常使用。
5、 马弗炉温度控制器改造完成。
5、 马弗炉温度控制器改造完成。
改造后经过通电实验,各项性能指标都大大高于原旧温控器,获得实验室使用者的好评。

图7:改造后的温度控制器实际效果图
五、经改造后的的马弗炉具有如下优点:
1. 指针式仪表不利于远处观察,使用上有很多不便,由指针式显示改为LED数码显示界面后,人可以站在远处直接观看温度值,直观明朗,一目了然。
2. 指针式仪表的刻度不够精细,即使在近处观看温度分辨率也非常低,大部分为每格显示5℃~10℃,改为数字式温度仪表显示分辨率大为提高,可显示0.1℃;
3. 可显示更多参数
1. 指针式仪表不利于远处观察,使用上有很多不便,由指针式显示改为LED数码显示界面后,人可以站在远处直接观看温度值,直观明朗,一目了然。
2. 指针式仪表的刻度不够精细,即使在近处观看温度分辨率也非常低,大部分为每格显示5℃~10℃,改为数字式温度仪表显示分辨率大为提高,可显示0.1℃;
3. 可显示更多参数
4. 还有事件、事故报警指示灯,更安全可靠。
5. 控制精度大大提高,原指针式仪表为铝旗感应式控制方式,控制动作不敏感,控制精度低一般±10℃~±15℃,采用了普通的智能型数字式温控仪表可将控制精度提高到±0.5℃;
6. 主回路调节使用可控硅模块无触点控制,使温控器减少了接触器频繁跳动产生的噪音,使工作环境条件得到改善,大大提高了工作效率。
7. 由于采用了智能型温度控制器,温控器带有自动控制的专业PID控制技术,使马弗炉的控制温度能够按照不同温度点的要求,执行有效的调整PID参数,使马弗炉工作在一个最佳的工作状态,从而使马弗炉温控精度可以达到实验室以及生产工艺的技术要求。
8. 增加了过压、过流保护功能,弥补了原温控仪表的不足,避免了因电压电流不稳定而发生意外损坏炉膛,确保了马弗炉工作的可靠性和安全性。
9. 改造成本低,改造过程不算复杂,对于有动手能力的非电专业的技术人员也可以胜任此改造任务。
六、小结:
这里简单介绍了老式陈旧马弗炉温控系统的改造过程,适用于一般实验室电炉设备的温控器改造方案。有更高的改造要求的,辉达工控会量身定制符合要求的温控系统方案。
6. 主回路调节使用可控硅模块无触点控制,使温控器减少了接触器频繁跳动产生的噪音,使工作环境条件得到改善,大大提高了工作效率。
7. 由于采用了智能型温度控制器,温控器带有自动控制的专业PID控制技术,使马弗炉的控制温度能够按照不同温度点的要求,执行有效的调整PID参数,使马弗炉工作在一个最佳的工作状态,从而使马弗炉温控精度可以达到实验室以及生产工艺的技术要求。
8. 增加了过压、过流保护功能,弥补了原温控仪表的不足,避免了因电压电流不稳定而发生意外损坏炉膛,确保了马弗炉工作的可靠性和安全性。
9. 改造成本低,改造过程不算复杂,对于有动手能力的非电专业的技术人员也可以胜任此改造任务。
六、小结:
这里简单介绍了老式陈旧马弗炉温控系统的改造过程,适用于一般实验室电炉设备的温控器改造方案。有更高的改造要求的,辉达工控会量身定制符合要求的温控系统方案。
通过对旧马弗炉的技术改造,可以使那些有旧马弗炉又暂时不想换代的单位和公司,可参考此例举一反三,进行适当的技术改造,并能为企业节约一定的成本,创造良好的经济效益。
- 上一条产品:KZYT系列电炉控制柜在箱式炉上的应用
- 下一条产品:KSY-P温控器在高校实验室马弗炉改造中的应用


.jpg)

