服务热线:027-82638412
服务热线:027-83537266
传真: 027-83592799-802
地址:湖北省武汉市硚口区
古田二路南泥湾大道37号汇丰企业总
部1号楼A座...
您所在位置:首页 > 系统解决方案 > 电炉系统解决方案
电炉系统解决方案
粉末烧结生产线中烧结系统电气与自动化控制系统的介绍
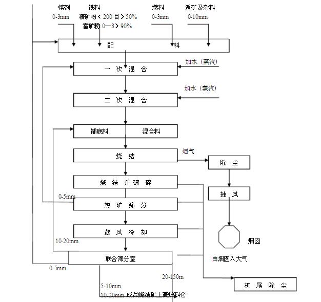
烧结,就是将各种粉状原料,配入适量的燃料个溶剂,加入适量的水,经混合和造球后在烧结设备上使物料发生一系列物理化学变化,将矿粉颗粒粘结成块的过程。具体烧结流程可参考下图。
现在的烧结生产设备广泛采用网带式抽风烧结生产新,配套辅助系统。烧结生产线一般由配料系统,混料系统、烧结系统、环冷系统、成品筛分整粒系统、除尘系统、电气与自动化控制系统、给排水系统,消防系统等组成。本文详细介绍整个生产线中的烧结系统的电气与自动化控制系统的组成。
由于现场作业环境存在大量金属粉尘,控制柜、操作柜设在主控室(通常设置在烧结车间的二层,如上图),现场烧结设备测量参数通过通讯接口传至集中控制室内,通过上位机或者控制柜触摸屏人机界面监控整个烧结工艺过程,可实现对现场的设备进行工艺控制、参数数据采集、数据图形化显示、数据存储打印等数据处理能力,可实现生产报表的编制、事故报警提示、事故报警记录等等功能。为便于现场操作,在烧结现场另外设简单机旁操作。
烧结加热设备的温度控制采用HUIDA模块化的控温模式,HD-MA5000系列智能PID调节模块控制可控硅触发脉冲信号,HD-DL4000系列智能电量采集模块负责采集负载的电压、电流、功率等信号,HD-D4000智能开关量模块控制炉门、风机的开关等等。
为满足自动化的控制要求,采用专业化的热处理自动化控制软件。其拥有良好的人机交互界面、工艺曲线编程、参数采集、远程控制、动画显示、语音报警,丰富的报表体系等功能,该软件可以与现场各种智能仪表/可编程控制器(PLC)等联网,构成新一代热处理上位机控制系统。拥有管理人员权限设置,设置多个用户登录权限,适应不同层次操作人员的操作需求,有效防止操作人员对专业数据的误操作或者违规的操作行为。
.jpg)
若厂房条件限制无法设立独立的控制室,需要将控制柜放置在现场,那么控制柜需要制作成全密封的形式,防止粉尘进入引起安全事故的发生。同时要注意控制柜内的温度,防止因电器元器件温度过高导致粉尘爆炸等危险事故。通常需要在控制柜内安装功率更大散热更好的冷风机,降低柜内温度。
.jpg)
- 上一条产品:曲轴调质热处理生产线自动化控制系统解决方案
- 下一条产品:高炉冶炼设备自动化控制系统解决方案


